جستجو

آرشيو

تماس با ما

درباره ما

صفحه نخست

 
تاريخ درج: دوشنبه، 7 آذر 1401     
محیط زیست همچنان پیگیر ابرتوده گاز متان جنوب تهران

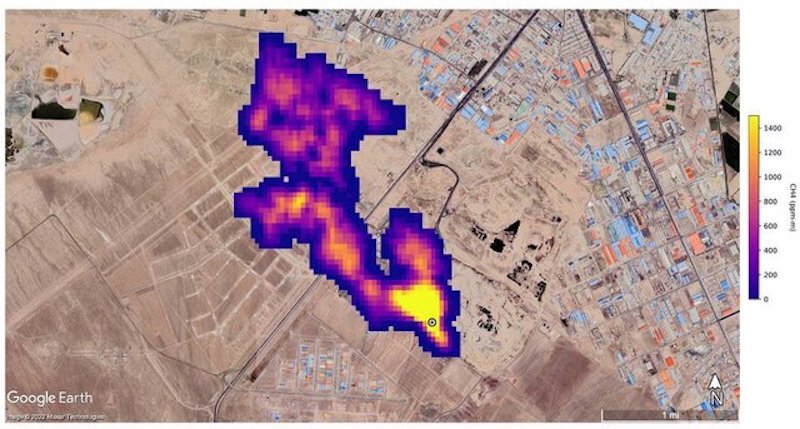
 به گزارش گروه محیط زیست تهرانی نیوز، معاون دفتر مدیریت پسماند سازمان حفاظت محیط‌ زیست ضمن اشاره به رایزنی‌ها و نامه‌نگاری‌های محیط زیست درباره گزارش ناسا برای ابرتوده ۵ کیلومتری گاز متان در جنوب شهر تهران گفت: سازمان‌های مسوول باید در جهت اجرای ابلاغیه سازمان محیط زیست در زمینه چگونگی طراحی محل‌های دفن و نحوه لوله‌گذاری‌ها در لاین مناسب عمل کنند.

درپی انتشار گزارشی از سوی ناسا مبنی بر وجود توده گاز متان بر فراز سایت پسماند آرادکوه که ۷ آبان‌ماه سروصدای زیادی به پا کرده بود محیط زیست وجود آن را تایید و شهرداری تهران تکذیب کرد. به طوری‌که پیام جوهرچی - معاون دفتر مدیریت پسماند سازمان حفاظت محیط‌ زیست - در واکنش به این گزارش اظهار کرده بود: مراکز دفن قدیمی به‌طور قطع قابلیت دفع گاز متان را دارند و نمی‌توان این موضوع را حاشا کرد.
 
این در حالیست که علیرضا زاکانی -  شهردار تهران - دو هفته پس از انتشار تصاویر ابرتوده متان در واکنش به انتشار این گزارش گفت: هنوز از سوی دستگاه‌های بالادستی چیزی به ما اعلام نشده است و البته ناسا همه چیزش دروغ است و این هم دروغ است.
 
زاکانی چهار روز پس از اولین واکنش خود نیز اظهار کرد: تیم دانشگاهی تشکیل شده تا این موضوع را بررسی کند البته تا به حال شرایطی یا دلیلی که ادعای ناسا را تایید کند پیدا نکردیم؛ اما چون شائبه برای مردم ایجاد شده این مورد را بررسی و نتایج را اعلام خواهیم کرد.
 
همچنین حدود سه هفته پس از وقوع این رخداد مهدی چمران - رییس شورای شهر تهران - با اشاره به انتشار این تصویر از توده گاز متان در جنوب تهران توسط ناسا، می‌گوید: عکس منتشر شده از جنوب تهران درست نیست و گویا برای یک کشور دیگر است.
 
در حالی مسوولان شهری به انکار گزارش ناسا پرداختند که یک شرکت دانش بنیان ایرانی نیز تصاویر ماهواره‌ای ناسا را مبنی بر وجود ابرتوده ۵ کیلومتری گاز متان در جنوب تهران تایید کرد.
 
حال با گذشت حدود یک ماه از انتشار گزارش ناسا پیام جوهرچی ضمن اشاره به رایزنی‌های محیط زیست درباره گزارش ناسا برای ابرتوده ۵ کیلومتری گاز متان در جنوب شهر تهران اظهار کرد: نامه‌نگاری‌های بسیاری در این زمینه با دستگاه‌های مربوطه انجام شد. نمی‌توانیم بگوییم این پدیده وجود ندارد چراکه وجود داشتن آن طبیعی است. به‌طور قطع مراکز دفن ما تصاعد گاز متان را دارند.
 
جوهرچی ادامه داد: سال ۹۷ شهرداری با یکی از شرکت‌های کره جنوبی برای استحصال گاز متان قراردادی داشت اما به علت تحریم‌ها منتفی شد.
 
معاون دفتر مدیریت پسماند سازمان حفاظت محیط‌ زیست ضمن تاکید براینکه که مدیریت این موضوع وظیفه شهرداری است گفت: سازمان دستورالعمل چگونگی طراحی محل‌های دفن و نحوه لوله‌گذاری‌ها در لاین مناسب را از سال ۹۸ ابلاغ کرده است اما متاسفانه مشکل اصلی این است که ما ۸۰ تا ۸۵ درصد پسماندهایمان را دفن می‌کنیم. به عبارتی حجم مراکز دفن ما بسیار است و در نتیجه تصاعد گاز متان بسیاری را شاهد خواهیم بود.
 
وی به مشکل دوم اشاره کرد و توضیح داد: مشکل اساسی بعدی این است که مراکز دفن ما بسیار قدیمی هستند. به عنوان نمونه سایت پسماند آرادکوه نزدیک به ۶۰ سال کار کرده است. بدین جهت این ابلاغیه که برای مراکز دفن جدید صادر شده را نمی‌توان در سایت‌های قدیمی موجود رعایت کرد.
 
معاون دفتر مدیریت پسماند سازمان حفاظت محیط‌ زیست تاکید کرد: دستگاه‌های مسوول بهتر است در جهت اجرای این ابلاغیه عمل کنند.
 
جوهرچی در پایان درباره گاز متان گفت: گاز متان گازی گلخانه‌ای است و در ارتفاع نیز حالت اشتعال نیز قطعا نخواهد داشت. برای محیط زیست مضر است چراکه گاز مخربی است که بر گرمایش زمین تاثیر دارد. درباره تاثیر آن بر سلامت مردم باید وزارت بهداشت توضیح دهد.



درج يادداشت و نظرات

نام:
  ايميل:
توضيحات: